|
|
||
|
|||||||||||||||||||
Ismeröse alternatív hajtású jármüvet szeretne vásárolni, de nincs tisztában ennek elönyeivel. Tájékoztassa az érdeklödöt az alternatív hajtású jármüvekkel és az alternatív hajtóanyagokkal kapcsolatban!
Információtartalom vázlata
Az alternatív jármühajtás
Megoldások és hibridrendszerek
Környezeti és üzemeltetési elönyök
Korszerü hajtóanyagok (bioetanol, növényi olajok, biodízel, biogáz, hidrogén, földgáz, szintetikus hajtóanyagok)




A vizsgázó neve:.......... ..... ...... .......... ..... ...... ....................
Értékelö lap
8. Ismeröse alternatív hajtású jármüvet szeretne vásárolni, de nincs tisztában ennek elönyeivel. Tájékoztassa az érdeklödöt az alternatív hajtású jármüvekkel és az alternatív hajtóanyagokkal kapcsolatban!
|
Típus |
Szakmai ismeretek alkalmazása a szakmai és vizsgakövetelmény szerint |
Az információtartalom vázlata alapján |
Pontszámok |
|
|
Max. |
Elért |
|||
|
B |
Hatósági vizsgálatok |
Az alternatív jármühajtás |
|
|
|
B |
Hatósági vizsgálatok |
Megoldások és hibridrendszerek |
|
|
|
B |
Hatósági vizsgálatok |
Környezeti és üzemeltetési elönyök |
|
|
|
B |
Hatósági vizsgálatok |
Korszerü hajtóanyagok (bioetanol, növényi olajok, biodízel, biogáz, hidrogén, földgáz, szintetikus hajtóanyagok) |
|
|
|
Szint |
Szakmai készségek a szakmai és vizsgakövetelmény szerint |
Max. |
Elért |
|
|
|
Elemi számolási készség |
|
|
|
|
|
Mennyiségérzék |
|
|
|
|
Összesen |
|
|
||
|
|
Egyéb kompetenciák a szakmai és vizsgakövetelmény szerint |
Max. |
Elért |
|
|
Személyes kompetenciák |
Megbízhatóság |
|
|
|
|
Önállóság |
|
|
||
|
Döntésképesség |
|
|
||
|
Precizitás |
|
|
||
|
Társas kompetenciák |
Irányítási készség |
|
|
|
|
Módszerkompetenciák |
Értékelés |
|
|
|
|
Helyzetfelismerés |
|
|
||
|
Összesen |
|
|
||
|
Mindösszesen |
|
|
||
............
dátum aláírás
9. Szakmai továbbképzés keretében ismertetnie kell a hidromechanikus automata nyomatékváltó szerkezeti felépítését, müködését.
Információtartalom vázlata
A rendszer elemei, feladatai
A hidrodinamikus nyomatékváltó
A müködést befolyásoló érzékelök
Az elektronikus nyomatékváltó-vezérlés rendszervázlata






A vizsgázó neve:.......... ..... ...... .......... ..... ...... ....................
Értékelö lap
9. Szakmai továbbképzés keretében ismertetnie kell a hidromechanikus automata nyomatékváltó szerkezeti felépítését, müködését
|
Típus |
Szakmai ismeretek alkalmazása a szakmai és vizsgakövetelmény szerint |
Az információtartalom vázlata alapján |
Pontszámok |
|
|
Max. |
Elért |
|||
|
B |
Hatósági vizsgálatok |
A rendszer elemei, feladatai |
|
|
|
B |
Hatósági vizsgálatok |
A hidrodinamikus nyomatékváltó |
|
|
|
B |
Hatósági vizsgálatok |
A müködést befolyásoló érzékelök |
|
|
|
B |
Hatósági vizsgálatok |
Az elektronikus nyomatékváltó- vezérlés rendszervázlata |
|
|
|
Szint |
Szakmai készségek a szakmai és vizsgakövetelmény szerint |
Max. |
Elért |
|
|
|
Elemi számolási készség |
|
|
|
|
|
Mennyiségérzék |
|
|
|
|
Összesen |
|
|
||
|
|
Egyéb kompetenciák a szakmai és vizsgakövetelmény szerint |
Max. |
Elért |
|
|
Személyes kompetenciák |
Megbízhatóság |
|
|
|
|
Önállóság |
|
|
||
|
Döntésképesség |
|
|
||
|
Precizitás |
|
|
||
|
Társas kompetenciák |
Irányítási készség |
|
|
|
|
Módszerkompetenciák |
Értékelés |
|
|
|
|
Helyzetfelismerés |
|
|
||
|
Összesen |
|
|
||
|
Mindösszesen |
|
|
||
............
dátum aláírás
10. Adott gépjármü vizsgálata során a differenciálmü rendellenes, eröteljes zajhatással müködik. Vizsgálja meg a szerkezetet, határolja be a hibalehetöségeket és a javítási lehetöségeket!
Információtartalom vázlata
A differenciálmü feladata
Szerkezeti felépítés, müködés
A differenciálzár feladata, müködtetése
A differenciálmü beállítása, ellenörzése, fogazatok vizsgálata




A vizsgázó neve:.......... ..... ...... .......... ..... ...... ....................
Értékelö lap
10. Adott gépjármü vizsgálata során a differenciálmü rendellenes, eröteljes zajhatással müködik. Vizsgálja meg a szerkezetet, határolja be a hibalehetöségeket és a javítási lehetöségeket!
|
Típus |
Szakmai ismeretek alkalmazása a szakmai és vizsgakövetelmény szerint |
Az információtartalom vázlata alapján |
Pontszámok |
|
|
Max. |
Elért |
|||
|
B |
Hatósági vizsgálatok |
A differenciálmü feladata |
|
|
|
B |
Hatósági vizsgálatok |
Szerkezeti felépítés, müködés |
|
|
|
B |
Hatósági vizsgálatok |
A differenciálzár feladata, müködtetése |
|
|
|
B |
Hatósági vizsgálatok |
A differenciálmü beállítása, ellenörzése, fogazatok vizsgálata |
|
|
|
Szint |
Szakmai készségek a szakmai és vizsgakövetelmény szerint |
Max. |
Elért |
|
|
|
Elemi számolási készség |
|
|
|
|
|
Mennyiségérzék |
|
|
|
|
Összesen |
|
|
||
|
|
Egyéb kompetenciák a szakmai és vizsgakövetelmény szerint |
Max. |
Elért |
|
|
Személyes kompetenciák |
Megbízhatóság |
|
|
|
|
Önállóság |
|
|
||
|
Döntésképesség |
|
|
||
|
Precizitás |
|
|
||
|
Társas kompetenciák |
Irányítási készség |
|
|
|
|
Módszerkompetenciák |
Értékelés |
|
|
|
|
Helyzetfelismerés |
|
|
||
|
Összesen |
|
|
||
|
Mindösszesen |
|
|
||
............
dátum aláírás
11. Adott gépjármünél egyenetlen úttesten lökésszerü ütéseket és a karosszéria belengését tapasztalja. Határolja be a hibalehetöségeket!
Információtartalom vázlata
A rugózás feladata, rugótípusok
Lengéscsillapítók feladata, fajtái
A Boge-típusú vizsgálóberendezés
Vizsgálat a dinamikus keréktalperö mérésével
Más típusú lengéscsillapító-mérés technológiai ismertetése


A vizsgázó neve:.......... ..... ...... .......... ..... ...... ....................
Értékelö lap
11. Adott gépjármünél egyenetlen úttesten lökésszerü ütéseket és a karosszéria belengését tapasztalja. Határolja be a hibalehetöségeket!
|
Típus |
Szakmai ismeretek alkalmazása a szakmai és vizsgakövetelmény szerint |
Az információtartalom vázlata alapján |
Pontszámok |
|
|
Max. |
Elért |
|||
|
B |
Hatósági vizsgálatok |
A rugózás feladata, rugótípusok |
|
|
|
B |
Hatósági vizsgálatok |
Lengéscsillapítók feladata, fajtái |
|
|
|
B |
Hatósági vizsgálatok |
A Boge-típusú vizsgálóberendezés |
|
|
|
B |
Hatósági vizsgálatok |
Vizsgálat a dinamikus keréktalperö mérésével |
|
|
|
B |
Hatósági vizsgálatok |
Más típusú lengéscsillapító-mérés technológiai ismertetése |
|
|
|
Szint |
Szakmai készségek a szakmai és vizsgakövetelmény szerint |
Max. |
Elért |
|
|
|
Elemi számolási készség |
|
|
|
|
|
Mennyiségérzék |
|
|
|
|
Összesen |
|
|
||
|
|
Egyéb kompetenciák a szakmai és vizsgakövetelmény szerint |
Max. |
Elért |
|
|
Személyes kompetenciák |
Megbízhatóság |
|
|
|
|
Önállóság |
|
|
||
|
Döntésképesség |
|
|
||
|
Precizitás |
|
|
||
|
Társas kompetenciák |
Irányítási készség |
|
|
|
|
Módszerkompetenciák |
Értékelés |
|
|
|
|
Helyzetfelismerés |
|
|
||
|
Összesen |
|
|
||
|
Mindösszesen |
|
|
||
............
dátum aláírás
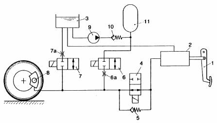
12. Hidraulikus fékrendszer müködése során puha fékpedált, megnövekedett pedáleröt észlel. Vizsgálja meg a rendszert, határolja be a hibalehetöséget!
Információtartalom vázlata
Hidraulikus fékrendszer szerkezeti felépítése, müködése
Kerékfékszerkezetek hibái, javításuk
Görgös fékpad szerkezeti felépítése
Fékrásegítök




A vizsgázó neve:.......... ..... ...... .......... ..... ...... ....................
Értékelö lap
12. Hidraulikus fékrendszer müködése során puha fékpedált, megnövekedett pedáleröt észlel. Vizsgálja meg a rendszert, határolja be a hibalehetöséget!
|
Típus |
Szakmai ismeretek alkalmazása a szakmai és vizsgakövetelmény szerint |
Az információtartalom vázlata alapján |
Pontszámok |
|
|
Max. |
Elért |
|||
|
B |
Hatósági vizsgálatok |
Hidraulikus fékrendszer szerkezeti felépítése, müködése |
|
|
|
B |
Hatósági vizsgálatok |
Kerékfékszerkezetek hibái, javításuk |
|
|
|
B |
Hatósági vizsgálatok |
Görgös fékpad szerkezeti felépítése |
|
|
|
B |
Hatósági vizsgálatok |
Fékrásegítök |
|
|
|
Szint |
Szakmai készségek a szakmai és vizsgakövetelmény szerint |
Max. |
Elért |
|
|
|
Elemi számolási készség |
|
|
|
|
|
Mennyiségérzék |
|
|
|
|
Összesen |
|
|
||
|
|
Egyéb kompetenciák a szakmai és vizsgakövetelmény szerint |
Max. |
Elért |
|
|
Személyes kompetenciák |
Megbízhatóság |
|
|
|
|
Önállóság |
|
|
||
|
Döntésképesség |
|
|
||
|
Precizitás |
|
|
||
|
Társas kompetenciák |
Irányítási készség |
|
|
|
|
Módszerkompetenciák |
Értékelés |
|
|
|
|
Helyzetfelismerés |
|
|
||
|
Összesen |
|
|
||
|
Mindösszesen |
|
|
||
............
dátum aláírás
13. Elektronikus vezérlésü benzinbefecskendezéses motorral üzemelö gépjármünél egyenetlen alapjáratot, gyakori leállást tapasztal. Vizsgálja meg a rendszert, határolja be a hibalehetöségeket!
Információtartalom vázlata
L-típusú benzinbefecskendezési rendszer általános felépítése, részei
A tüzelöanyag-oldal szerkezeti elemei, azok felépítése, müködése
A levegöoldal szerkezeti elemei, azok felépítése, müködése
Az alapjárati fordulatszám, az alapjárati keverék beállítása








A vizsgázó neve:.......... ..... ...... .......... ..... ...... ....................
Értékelö lap
13. Elektronikus vezérlésü benzinbefecskendezéses motorral üzemelö gépjármünél egyenetlen alapjáratot, gyakori leállást tapasztal. Vizsgálja meg a rendszert, határolja be a hibalehetöségeket!
|
Típus |
Szakmai ismeretek alkalmazása a szakmai és vizsgakövetelmény szerint |
Az információtartalom vázlata alapján |
Pontszámok |
|
|
Max. |
Elért |
|||
|
B |
Hatósági vizsgálatok |
L-típusú benzinbefecskendezési rendszer általános felépítése, részei |
|
|
|
B |
Hatósági vizsgálatok |
A tüzelöanyag-oldal szerkezeti elemei, azok felépítése, müködése |
|
|
|
B |
Hatósági vizsgálatok |
A levegöoldal szerkezeti elemei, azok felépítése, müködése |
|
|
|
B |
Hatósági vizsgálatok |
Az alapjárati fordulatszám, az alapjárati keverék beállítása |
|
|
|
Szint |
Szakmai készségek a szakmai és vizsgakövetelmény szerint |
Max. |
Elért |
|
|
|
Elemi számolási készség |
|
|
|
|
|
Mennyiségérzék |
|
|
|
|
Összesen |
|
|
||
|
|
Egyéb kompetenciák a szakmai és vizsgakövetelmény szerint |
Max. |
Elért |
|
|
Személyes kompetenciák |
Megbízhatóság |
|
|
|
|
Önállóság |
|
|
||
|
Döntésképesség |
|
|
||
|
Precizitás |
|
|
||
|
Társas kompetenciák |
Irányítási készség |
|
|
|
|
Módszerkompetenciák |
Értékelés |
|
|
|
|
Helyzetfelismerés |
|
|
||
|
Összesen |
|
|
||
|
Mindösszesen |
|
|
||
............
dátum aláírás
14. Elektronikusan együtt vezérelt befecskendezésü- és gyújtású motorral üzemelö gépjármünél egyenetlen alapjáratot, gyakori leállást tapasztal. Vizsgálja meg a rendszert, határolja be a hibalehetöségeket!
Információtartalom vázlata
MOTRONIC-rendszer általános felépítése, részei
A tüzelöanyag-oldal szerkezeti elemei, azok felépítése, müködése
A levegöoldal szerkezeti elemei, azok felépítése, müködése
Az alapjárati fordulatszám, az alapjárati keverék beállítása



A vizsgázó neve:.......... ..... ...... .......... ..... ...... ....................
Értékelö lap
14. Elektronikusan, együtt vezérelt befecskendezésü- és gyújtású motorral üzemelö gépjármünél egyenetlen alapjáratot, gyakori leállást tapasztal. Vizsgálja meg a rendszert, határolja be a hibalehetöségeket!
|
Típus |
Szakmai ismeretek alkalmazása a szakmai és vizsgakövetelmény szerint |
Az információtartalom vázlata alapján |
Pontszámok |
|
|
Max. |
Elért |
|||
|
B |
Hatósági vizsgálatok |
MOTRONIC- rendszer általános felépítése, részei |
|
|
|
B |
Hatósági vizsgálatok |
A tüzelöanyag-oldal szerkezeti elemei, azok felépítése, müködtetése |
|
|
|
B |
Hatósági vizsgálatok |
A levegöoldal szerkezeti elemei, azok felépítése, müködése |
|
|
|
B |
Hatósági vizsgálatok |
Az alapjárati fordulatszám, az alapjárati keverék szállítása |
|
|
|
Szint |
Szakmai készségek a szakmai és vizsgakövetelmény szerint |
Max. |
Elért |
|
|
|
Elemi számolási készség |
|
|
|
|
|
Mennyiségérzék |
|
|
|
|
Összesen |
|
|
||
|
|
Egyéb kompetenciák a szakmai és vizsgakövetelmény szerint |
Max. |
Elért |
|
|
Személyes kompetenciák |
Megbízhatóság |
|
|
|
|
Önállóság |
|
|
||
|
Döntésképesség |
|
|
||
|
Precizitás |
|
|
||
|
Társas kompetenciák |
Irányítási készség |
|
|
|
|
Módszerkompetenciák |
Értékelés |
|
|
|
|
Helyzetfelismerés |
|
|
||
|
Összesen |
|
|
||
|
Mindösszesen |
|
|
||
............
dátum aláírás
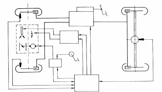
15. Az ügyfél idöközönként eröteljesebb fékezések során kattogó, rugdaló fékpedálra panaszkodik. Ennek müködésével kapcsolatban ismertesse a blokkolásgátló rendszereket!
Információtartalom vázlata
ABS szabályozási módok
Zárt és nyitott ABS rendszerek
Kipörgésgátló rendszer (ASR)
Az ASR-rel szembeni követelmények





A vizsgázó neve:.......... ..... ...... .......... ..... ...... ....................
Értékelö lap
15. Az ügyfél idöközönként eröteljesebb fékezések során kattogó, rugdaló fékpedálra panaszkodik. Ennek müködésével kapcsolatban ismertesse a blokkolásgátló rendszereket!
|
Típus |
Szakmai ismeretek alkalmazása a szakmai és vizsgakövetelmény szerint |
Az információtartalom vázlata alapján |
Pontszámok |
|
|
Max. |
Elért |
|||
|
B |
Hatósági vizsgálatok |
ABS szabályozási módok |
|
|
|
B |
Hatósági vizsgálatok |
Zárt és nyitott ABS rendszerek |
|
|
|
B |
Hatósági vizsgálatok |
Kipörgésgátló rendszer (ASR) |
|
|
|
B |
Hatósági vizsgálatok |
Az ASR-rel szembeni követelmények |
|
|
|
Szint |
Szakmai készségek a szakmai és vizsgakövetelmény szerint |
Max. |
Elért |
|
|
|
Elemi számolási készség |
|
|
|
|
|
Mennyiségérzék |
|
|
|
|
Összesen |
|
|
||
|
|
Egyéb kompetenciák a szakmai és vizsgakövetelmény szerint |
Max. |
Elért |
|
|
Személyes kompetenciák |
Megbízhatóság |
|
|
|
|
Önállóság |
|
|
||
|
Döntésképesség |
|
|
||
|
Precizitás |
|
|
||
|
Társas kompetenciák |
Irányítási készség |
|
|
|
|
Módszerkompetenciák |
Értékelés |
|
|
|
|
Helyzetfelismerés |
|
|
||
|
Összesen |
|
|
||
|
Mindösszesen |
|
|
||
............
dátum aláírás
16. Mutassa be a kipufogógázok károsanyag-tartalmának csökkentési lehetöségeit Otto-motoroknál!
Információtartalom vázlata
A kipufogógáz összetétele
Káros anyagok és hatásuk
A motorral kapcsolatos megoldások
Kipufogógáz-visszavezetés
A kipufogógáz utókezelése katalizátorban: a katalizátor szerkezete, müködése, müködési feltételek
A lambda-szonda szerkezete, müködése, ellenörzése



A vizsgázó neve:.......... ..... ...... .......... ..... ...... ....................
Értékelö lap
16. Mutassa be a kipufogógázok károsanyag-tartalmának csökkentési lehetöségeit Otto-motornál!
|
Típus |
Szakmai ismeretek alkalmazása a szakmai és vizsgakövetelmény szerint |
Az információtartalom vázlata alapján |
Pontszámok |
|
|
Max. |
Elért |
|||
|
B |
Hatósági vizsgálatok |
A kipufogógáz összetétele |
|
|
|
B |
Hatósági vizsgálatok |
Káros anyagok és hatásuk |
|
|
|
B |
Hatósági vizsgálatok |
A motorral kapcsolatos megoldások |
|
|
|
B |
Hatósági vizsgálatok |
Kipufogógáz-visszavezetés |
|
|
|
B |
Hatósági vizsgálatok |
A kipufogógáz utókezelése katalizátorban: katalizátor szerkezete, müködése, müködési feltételek |
|
|
|
B |
Hatósági vizsgálatok |
A lambda-szonda szerkezete, müködése, ellenörzése |
|
|
|
Szint |
Szakmai készségek a szakmai és vizsgakövetelmény szerint |
Max. |
Elért |
|
|
|
Elemi számolási készség |
|
|
|
|
|
Mennyiségérzék |
|
|
|
|
Összesen |
|
|
||
|
|
Egyéb kompetenciák a szakmai és vizsgakövetelmény szerint |
Max. |
Elért |
|
|
Személyes kompetenciák |
Megbízhatóság |
|
|
|
|
Önállóság |
|
|
||
|
Döntésképesség |
|
|
||
|
Precizitás |
|
|
||
|
Társas kompetenciák |
Irányítási készség |
|
|
|
|
Módszerkompetenciák |
Értékelés |
|
|
|
|
Helyzetfelismerés |
|
|
||
|
Összesen |
|
|
||
|
Mindösszesen |
|
|
||
............
dátum aláírás
17. Szakmai továbbképzés keretében tartson kollégáinak összefoglalót a soros adatkommunikációs rendszerekröl!
Információtartalom vázlata
Gépjármüvek elektronikus irányító rendszerei közötti kommunikáció szükségessége és lehetöségei
Digitális technikai alapfogalmak
A buszrendszerek osztályozása, általános felépítése, müködése és a CAN-busz rendszer üzenetformátuma
A leggyakrabban alkalmazott CAN adatátviteli rendszerek



A vizsgázó neve:.......... ..... ...... .......... ..... ...... ....................
Értékelö lap
17. Szakmai továbbképzés keretében tartson kollégáinak összefoglalót a soros adatkommunikációs rendszerekröl!
|
Típus |
Szakmai ismeretek alkalmazása a szakmai és vizsgakövetelmény szerint |
Az információtartalom vázlata alapján |
Pontszámok |
|
|
Max. |
Elért |
|||
|
B |
Hatósági vizsgálatok |
Gépjármüvek elektronikus irányító rendszerei közötti kommunikáció szükségessége és lehetöségei |
|
|
|
B |
Hatósági vizsgálatok |
Digitális technikai alapfogalmak |
|
|
|
B |
Hatósági vizsgálatok |
A busz-rendszerek osztályozása, általános felépítése, müködése és a CAN-busz rendszer üzenetformátuma |
|
|
|
B |
Hatósági vizsgálatok |
A leggyakrabban alkalmazott CAN adatátviteli rendszerek |
|
|
|
Szint |
Szakmai készségek a szakmai és vizsgakövetelmény szerint |
Max. |
Elért |
|
|
|
Elemi számolási készség |
|
|
|
|
|
Mennyiségérzék |
|
|
|
|
Összesen |
|
|
||
|
|
Egyéb kompetenciák a szakmai és vizsgakövetelmény szerint |
Max. |
Elért |
|
|
Személyes kompetenciák |
Megbízhatóság |
|
|
|
|
Önállóság |
|
|
||
|
Döntésképesség |
|
|
||
|
Precizitás |
|
|
||
|
Társas kompetenciák |
Irányítási készség |
|
|
|
|
Módszerkompetenciák |
Értékelés |
|
|
|
|
Helyzetfelismerés |
|
|
||
|
Összesen |
|
|
||
|
Mindösszesen |
|
|
||
............
dátum aláírás
18. Közúti gépjármü müszaki vizsgáztatásához ellenörizze a világító- és jelzörendszerek állapotát, megfelelöségét!
Információtartalom vázlata
Világító- és jelzöberendezések feladata, a rájuk vonatkozó általános hatósági elöírások
Jelzölámpák felépítése, föbb szerkezeti elemei és azok müködése
Fényforrások, izzólámpák
Távolsági és tompított fény elöállításának legelterjedtebb módjai
Tompított és távolsági fényszórók ellenörzése, beállítása
Korszerü, új fejlesztésü (pl. xenon) világító- és jelzöberendezések












A vizsgázó neve:.......... ..... ...... .......... ..... ...... ....................
Értékelö lap
18. Közúti gépjármü müszaki vizsgáztatásához ellenörizze a világító- és jelzörendszerek állapotát, megfelelöségét!
|
Típus |
Szakmai ismeretek alkalmazása a szakmai és vizsgakövetelmény szerint |
Az információtartalom vázlata alapján |
Pontszámok |
|
|
Max. |
Elért |
|||
|
B |
Hatósági vizsgálatok |
Világító- és jelzöberendezések feladata, a rájuk vonatkozó általános hatósági elöírások |
|
|
|
B |
Hatósági vizsgálatok |
Jelzölámpák felépítése, föbb szerkezeti elemei és azok müködése |
|
|
|
B |
Hatósági vizsgálatok |
Fényforrások, izzólámpák |
|
|
|
B |
Hatósági vizsgálatok |
Távolsági és tompított fény elöállításának legelterjedtebb módjai |
|
|
|
B |
Hatósági vizsgálatok |
Tompított és távolsági fényszórók ellenörzése, beállítása |
|
|
|
B |
Hatósági vizsgálatok |
Korszerü, új fejlesztésü (pl. xenon) világító- és jelzöberendezések |
|
|
|
Szint |
Szakmai készségek a szakmai és vizsgakövetelmény szerint |
Max. |
Elért |
|
|
|
Elemi számolási készség |
|
|
|
|
|
Mennyiségérzék |
|
|
|
|
Összesen |
|
|
||
|
|
Egyéb kompetenciák a szakmai és vizsgakövetelmény szerint |
Max. |
Elért |
|
|
Személyes kompetenciák |
Megbízhatóság |
|
|
|
|
Önállóság |
|
|
||
|
Döntésképesség |
|
|
||
|
Precizitás |
|
|
||
|
Társas kompetenciák |
Irányítási készség |
|
|
|
|
Módszerkompetenciák |
Értékelés |
|
|
|
|
Helyzetfelismerés |
|
|
||
|
Összesen |
|
|
||
|
Mindösszesen |
|
|
||
............
dátum aláírás
19. Mutassa be az idöszakos hatósági vizsgálatok rendszerét, elöírásait!
Információtartalom vázlata
Az idöszakos hatósági vizsgálatok célja
Zárt technológiás hatósági vizsgálatok rendszere
Az idöszakos hatósági vizsgálat határideje
Az idöszakos hatósági vizsgálatokra vonatkozó személyi és bizonylatolási elöírások
Környezetvédelmi vizsgálatok rendszere, elöírásai
Hatósági vizsgálatokhoz használatos berendezések, müszerek






A vizsgázó neve:.......... ..... ...... .......... ..... ...... ....................
Értékelö lap
19. Mutassa be az idöszakos hatósági vizsgálatok rendszerét, elöírásait!
|
Típus |
Szakmai ismeretek alkalmazása a szakmai és vizsgakövetelmény szerint |
Az információtartalom vázlata alapján |
Pontszámok |
|
|
Max. |
Elért |
|||
|
B |
Hatósági vizsgálatok |
Az idöszakos hatósági vizsgálatok célja |
|
|
|
B |
Hatósági vizsgálatok |
Zárt technológiás hatósági vizsgálatok rendszere |
|
|
|
B |
Hatósági vizsgálatok |
Az idöszakos hatósági vizsgálat határideje |
|
|
|
B |
Hatósági vizsgálatok |
Az idöszakos hatósági vizsgálatokra vonatkozó személyi és bizonylatolási elöírások |
|
|
|
B |
Hatósági vizsgálatok |
Környezetvédelmi vizsgálatok rendszere, elöírásai |
|
|
|
B |
Hatósági vizsgálatok |
Hatósági vizsgálatokhoz használatos berendezések, müszerek |
|
|
|
Szint |
Szakmai készségek a szakmai és vizsgakövetelmény szerint |
Max. |
Elért |
|
|
|
Elemi számolási készség |
|
|
|
|
|
Mennyiségérzék |
|
|
|
|
Összesen |
|
|
||
|
|
Egyéb kompetenciák a szakmai és vizsgakövetelmény szerint |
Max. |
Elért |
|
|
Személyes kompetenciák |
Megbízhatóság |
|
|
|
|
Önállóság |
|
|
||
|
Döntésképesség |
|
|
||
|
Precizitás |
|
|
||
|
Társas kompetenciák |
Irányítási készség |
|
|
|
|
Módszerkompetenciák |
Értékelés |
|
|
|
|
Helyzetfelismerés |
|
|
||
|
Összesen |
|
|
||
|
Mindösszesen |
|
|
||
............
dátum aláírás
20. Szakmai továbbképzés keretében tartson kollégáinak összefoglalót a fedélzeti diagnosztika lehetöségeiröl!
Információtartalom vázlata
Az OBD információs rendszer felépítése (diagnosztikai aljzat és lábkiosztás)
Az OBD diagnosztika
Az OBD kódkiolvasók
Az OBD felügyeleti rendszerek



A vizsgázó neve:.......... ..... ...... .......... ..... ...... ....................
Értékelö lap
20. Szakmai továbbképzés keretében tartson kollégáinak összefoglalót a fedélzeti diagnosztika lehetöségeiröl!
|
Típus |
Szakmai ismeretek alkalmazása a szakmai és vizsgakövetelmény szerint |
Az információtartalom vázlata alapján |
Pontszámok |
|
|
Max. |
Elért |
|||
|
B |
Hatósági vizsgálatok |
Az OBD információs rendszer felépítése (diagnosztikai aljzat és lábkiosztás) |
|
|
|
B |
Hatósági vizsgálatok |
Az OBD diagnosztika |
|
|
|
B |
Hatósági vizsgálatok |
Az OBD kódkiolvasók |
|
|
|
B |
Hatósági vizsgálatok |
Az OBD felügyeleti rendszerek |
|
|
|
Szint |
Szakmai készségek a szakmai és vizsgakövetelmény szerint |
Max. |
Elért |
|
|
|
Elemi számolási készség |
|
|
|
|
|
Mennyiségérzék |
|
|
|
|
Összesen |
|
|
||
|
|
Egyéb kompetenciák a szakmai és vizsgakövetelmény szerint |
Max. |
Elért |
|
|
Személyes kompetenciák |
Megbízhatóság |
|
|
|
|
Önállóság |
|
|
||
|
Döntésképesség |
|
|
||
|
Precizitás |
|
|
||
|
Társas kompetenciák |
Irányítási készség |
|
|
|
|
Módszerkompetenciák |
Értékelés |
|
|
|
|
Helyzetfelismerés |
|
|
||
|
Összesen |
|
|
||
|
Mindösszesen |
|
|
||
............
dátum aláírás
Találat: 5060